صفحه اصلی
محصولات
اخبار و مقالات
درباره ما
تماس با ما
انتخاب دسته بندی
انتخاب دسته بندی
ابزار دقیق و اتوماسیون صنعتی
اینورتر امترون Emotron
تجهیزات ABB
اینتورتر ای بی بی ABB
تجهیزات ABB / KROHNE
ترانسمیتر دما کرونه krohne
ترانسمیتر دما هدمونت ABB
ترانسمیتر زاویه ای یا انگلار ABB
ترانسمیتر فشار کرونه krohne
سطح سنج التراسونیک کرونه KROHNE
سطح سنج راداری کرونه KROHNE
لول سوئیچ دیاپازونی و خازنی krohne
تجهیزات ATEK / BD SENSORS
انکودر اتک ATEK
تجهیزات بی دی سنسور BD SENSORS
ترانسمیتر فشار اتک ATEK
خط کش اهمی مغناطیسی ATEK
کنترولر و نمایشگر دیجیتال ATEK
تجهیزات autonics/Testo/Kimo
تجهیزات burkert
تجهیزات DANFOSS
اینورتر دانفوس DANFOSS
تجهیزات dinel / VEGA
ترانسیمتر فشار vega
سطح سنج التراسونیک dinel
سطح سنج التراسونیک وگا VEGA
سطح سنج خازنی VEGA
سطح سنج راداری dine
سطح سنج راداری vega
لول سوئیچ خازنی dinel
لول سوئیچ دیاپازونی vega
تجهیزات GEFRAN
تاچ پنل (HMI) GEFRAN
ترانسمیتر فشار جفران gefran
خط کش اهمی پتانسیومتری gefran
خط کش موقعیت مغناطیسی GEFRAN
رله جفران GEFRAN
سنسور موقعیت جفران gefran
کنترل کننده قدرت جفران gefran
کنترولر جفران GEFRAN
ماژول ورودی و خروجی / GEFRAN CPU
تجهیزات IFM
انکودر IFM
ترانسمیتر دما IFM
ترانسمیتر فشار IFM
سنسور التراسونیک IFM
سنسور القایی IFM
سنسور چشمی و نوری IFM
سنسور خازنی IFM
سنسور لرزش و ویبره IFM
سنسور مغناطیسی IFM
فلومتر IFM
تجهیزات NOVUS/ DRAGO/INOR
ترانسمیتر دما / رطوبت نووس NOVUS
ترانسمیتر دما DRAGO
ترانسمیتر دما ریلی INOR
ترانسمیتر دما هدمونت INOR
دیتالاگر نووس novus
تجهیزات pepperl-fuchs
انکودر PEPEREL-FUCHS
بریر PEPPERL+FUCHS
ترانسمیتر التراسونیک pepperl-fuchs
تقویت کننده سوئیچ PEPOERL+FUCHS
درایور هارت PEPPERL+FUCHS
ریپیتر PEPPERL+FUCHS
زنر بریر PEPPERL+FUCHS
سنسور پراکسیمیتی pepperl-fuchs
سنسور القایی pepperl-fuchs
سنسور خازنی pepperl-fuchs
سنسور مغناطیسی pepperl-fuchs
سنسور لرزش و ویبره pepperl-fuchs
سنسور نوری peperel-fuchs
ماژول رله PEPPERL+FUCHS
مبدل جریان به ولتاژ PEPPERL+FUCHS
مبدل دما PEPPERL+FUCHS
تجهیزات PR
ترانسمیتر دما ریلی PR
ترانسمیتر دما هدمونت PR
تجهیزات Schneider
سافت استارتر اشنایدر
تجهیزات siemense
اینورتر اشنایدر SCHNEIDER
اینورتر زیمنس SIEMENSE
ترانسمیتر دما ریلی زیمنس
ترانسمیتر دما هدمونت زیمنس
تجهیزات trafag
ترانسمیتر فشار ترافاگ trafag
تجهیزات YASKAWA
اینورتر یاسکاوا YASKAWA
تجهیزات yokogawa
ترانسمیتر فشار Yokogawa
سطح سنج التراسونیک یوکوگاوا YOKOGAWA
سطح سنج راداری یوکوگاوا YOKOGAWA
تجهیزات پیلز PILZ
تجهیزات هلیوس Helios
دماسنج و ترموستات هلیوس Helios
هیتر هلیوس Helios
ترانسمیتر دما ریلی NOVUS
ترانسمیتر دما ریلی ویکا
ترانسمیتر دما هدمونت NOVUS
ترانسمیتر دما هدمونت ویکا
ترانسمیتر دما یوکوگاوا
الکترو موتور و گیربکس
الکترو موتور زیمنس Siemens
اینورتر/سافت استارتر
اینورتر parker
اینورتر ال اس LS
اینورتر اینوت INVT
اینورتر دلتا DELTA
اینورتر سیمفونیکس simphoenix
سافت استارتر امترون Emotron
سافت استارتر دانفوس danfoss
سافت استارتر زیمنس siemens
سروو درایو PARKER
بدون دستهبندی
پوزیشنر ولو VALVE
پوزیشنر ولو ای بی بی ABB
پوزیشنر ولو پاور جنیکس Power-Genex
پوزیشنر ولو پی ام وی PMV
پوزیشنر ولو روتورک/rotork
پوزیشنر ولو زیمنس siemens
پوزیشنر ولو فلوسرو Flowserve
پوزیشنر ولو وای تی سی YTC
ولو سوئیچ باکس PMV
تجهیزات Endress+Hauser
ترانسمیتر دما ریلی ENDRESS
ترانسمیتر دما هدمونت ENDRESS
ترانسمیتر فشار Endress+Hauser
سطح سنج التراسونیک تجهیزات Endress+Hauser
سطح سنج خازنی Endress+Hauser
سطح سنج راداری Endress+Hauser
فلومتر ENDRESS+HAUSER
فلومتر التراسونیک Endress+Hauser
فلومتر کوریولیس Endress+Hauser
فلومتر مغناطیسی Endress+Hauser
لول سوئیچ دیاپازونی ENDRESS+HAUSER
تجهیزات SCHNEIDER
سافت استارتر ای بی بی ABB
تجهیزات WIKA
پرشر سوئیچ گیج WIKA
پرشر سوئیچ ویکا WIKA
پرشر گیج ویکا WIKA
ترانسمیتر فشار WIKA
دتکتور گاز
تجهیزات دوراگ DURAG
تجهیزات کروکن crowcon
دتکتور گاز پرتابل کروکن crowco
دتکتور گاز ثابت کروکن crowcon
تجهیزات گستک GASTEC
دتکتور تیوب گاز گستک GASTEC
تیوب دتکتور گاز drager
دتکتور شعله دراگر DRAGER
دتکتور گاز پرتابل DRAGER
دتکتور گاز ثابت DRAGER
فروش دیزل ژنراتور
دیزل ژنراتور Aksa
دیزل ژنراتور Doosan
دیزل ژنراتور Iveco
دیزل ژنراتور بادوین Baudouin
دیزل ژنراتور پرکینز perkins
دیزل ژنراتور دویتس DEUTZ
دیزل ژنراتور کامینز cummins
دیزل ژنراتور ولوو Volvo
دیزل ژنراتور یوچای Yuchi
فلزات و آمیژان ها
محصولات / تجهیزات KBM
آلیاژ / آمیژان روی KBM
آلیاژ / آمیژان مس KBM
آلیاژ / آمیژان های آلومینیوم KBM
آلیاژهای نیکل/کبالت/آهن KBM
ماشین آلات
تجهیزات BOYO
تجهیزات BOYO
تجهیزات HAOBANG MACHINE
تجهیزات JIAHAO
تجهیزات JWELL
تجهیزات KINGSHING
تجهیزات Pusmak
تجهیزات QINGADAO RUIJIE
مذاب و اکسترودر
ترانسمیتر فشار داینیسکو DAYNISCO
ترانسمیتر فشار مذاب ZHYQ
ترانسمیتر فشار مذاب اتک ATEK
ترانسمیتر فشار مذاب جفران GEFRAN
ترانسمیتر فشار مذاب جنیوس GENUSS
ترانسمیتر فشار مذاب داینسکو DAYNISCO
مکانیکال هیدرولیک و پنوماتیک
تجهیزات AirTAC
رگلاتور فشارAirTAC
سیلندر و جک پنوماتیکی AirTAC
شیر برقی پنوماتیکی AirTAC
واحد مراقبت پنوماتیک AirTAC
تجهیزات AVENTICS
سیلندر پنوماتیکی AVENTICS
شیر برقی پنوماتیکی AVENTICS
شیر کنترل جهت AVENTICS
واحد مراقبت / رگلاتور فشار AVENTICS
تجهیزات Festo
اتصالات وفیتینگ فستو FESTO
سنسور فستو FESTO
سنسور فشار فستو FESTO
سیلندر پنوماتیکی فستو FESTO
شیر برقی پنوماتیکی فستو FESTO
عملگر الکترونیکی فستو FESTO
گریپر مکانیکی فستو FESTO
واحد مراقبت فستو FESTO
وکیوم سوئیچ فستو FESTO
تجهیزات LUTZ
کاتر الیاف لوتز LUTZ
تجهیزات MOZART
کاتر الیاف موزارت MOZART
تجهیزات Norgren
اتصالات و فیتینگ نورگرن NORGREN
ترانسمیتر فشار نورگرن NORGREN
سوکت و کابل نورگرن NORGREN
سیلندر پنوماتیکی نورگرن NORGREN
شیر برقی پنوماتیکی نورگرن NORGREN
عملگر الکترونیکی نورگرن NORGREN
واحد مراقبت نورگرن NORGREN
وکیوم پمپ نورگرن NORGREN
تجهیزات Parker
اتصالات و فیتینگ پارکر PARKER
پمپ هیدرولیکی پارکر PARKER
سیلندر هیدرولیکی و پنوماتیکی PARKER
شیر برقی هیدرولیکی پارکر PARKER
شیر پروپرشنال هیدرولیکی PARKER
شیر سروو هیدرولیکی PARKER
تجهیزات VESTA
اتصالات و فیتینگ وستا VESTA
سیلندر پنوماتیکی وستا VESTA
شیر برقی پنوماتیکی وستا VESTA
واحد مراقبت و فیلتر رگولاتور VESTA
تجهیزات رکسروت REXROTH
پمپ رکسروت REXROTH
سیلندر رکسروت REXROTH
موتور REXROTH
ولو رکسروت REXROTH
جست و جو
دریافت مشاوه:
09144938803
فهرست
0
موارد
0
تومان
ابزار دقیق و اتوماسیون صنعتی
تجهیزات ABB / KROHNE
ترانسمیتر فشار کرونه krohne
سطح سنج راداری کرونه KROHNE
سطح سنج التراسونیک کرونه KROHNE
لول سوئیچ دیاپازونی و خازنی krohne
ترانسمیتر دما کرونه krohne
ترانسمیتر دما هدمونت ABB
ترانسمیتر زاویه ای یا انگلار ABB
تجهیزات pepperl-fuchs
ترانسمیتر التراسونیک pepperl-fuchs
سنسور پراکسیمیتی pepperl-fuchs
سنسور القایی pepperl-fuchs
سنسور مغناطیسی pepperl-fuchs
سنسور نوری peperel-fuchs
سنسور خازنی pepperl-fuchs
سنسور لرزش و ویبره pepperl-fuchs
انکودر PEPEREL-FUCHS
ریپیتر PEPPERL+FUCHS
درایور هارت PEPPERL+FUCHS
مبدل دما PEPPERL+FUCHS
بریر PEPPERL+FUCHS
زنر بریر PEPPERL+FUCHS
تقویت کننده سوئیچ PEPOERL+FUCHS
ماژول رله PEPPERL+FUCHS
مبدل جریان به ولتاژ PEPPERL+FUCHS
منبع تغذیه PEPPEREL +FUCHS
تجهیزات dinel / VEGA
ترانسیمتر فشار vega
سطح سنج راداری vega
سطح سنج التراسونیک وگا VEGA
لول سوئیچ دیاپازونی vega
سطح سنج خازنی VEGA
نمایشگر و کنترولر vega
سطح سنج راداری dine
سطح سنج التراسونیک dinel
لول سوئیچ خازنی dinel
تجهیزات Endress+Hauser
فلومتر ENDRESS+HAUSER
فلومتر کوریولیس Endress+Hauser
فلومتر التراسونیک Endress+Hauser
فلومتر ترمال Endress+Hauser
فلومتر مغناطیسی Endress+Hauser
فلومتر ورتکس
فلومتر اختلاف فشار Endress+Hauser
ترانسمیتر فشار Endress+Hauser
سطح سنج التراسونیک Endress+Hauser
سطح سنج راداری Endress+Hauser
لول سوئیچ دیاپازونی ENDRESS+HAUSER
سطح سنج خازنی Endress+Hauser
ترانسمیتر دما ریلی ENDRESS
ترانسمیتر دما هدمونت ENDRESS
تجهیزات IFM
فلومتر IFM
انکودر IFM
سنسور التراسونیک IFM
سنسور لرزش و ویبره IFM
ترانسمیتر دما IFM
سنسور القایی IFM
سنسور خازنی IFM
ترانسمیتر فشار IFM
سنسور مغناطیسی IFM
سنسور چشمی و نوری IFM
تجهیزات ATEK / BD SENSORS
کنترولر و نمایشگر دیجیتال ATEK
خط کش اهمی مغناطیسی ATEK
ترانسمیتر فشار اتک ATEK
انکودر اتک ATEK
تجهیزات بی دی سنسور BD SENSORS
تجهیزات autonics/Testo/Kimo
تجهیزات NOVUS/ DRAGO/INOR
ترانسمیتر دما هدمونت NOVUS
ترانسمیتر دما ریلی NOVUS
دیتالاگر نووس novus
ترانسمیتر دما / رطوبت نووس NOVUS
ترانسمیتر دما DRAGO
ترانسمیتر دما ریلی INOR
ترانسمیتر دما هدمونت INOR
تجهیزات bently-nevada
سنسور لرزش و ویبره bently-nevada
تجهیزات WIKA
ترانسمیتر فشار WIKA
ترانسمیتر دما ریلی ویکا
ترانسمیتر دما هدمونت ویکا
پرشر سوئیچ ویکا WIKA
پرشر گیج ویکا WIKA
پرشر سوئیچ گیج WIKA
تجهیزات PR
ترانسمیتر دما ریلی PR
ترانسمیتر دما هدمونت PR
تجهیزات siemense
ترانسمیتر دما ریلی زیمنس
ترانسمیتر دما هدمونت زیمنس
تجهیزات yokogawa
ترانسمیتر فشار Yokogawa
سطح سنج التراسونیک یوکوگاوا YOKOGAWA
سطح سنج راداری یوکوگاوا YOKOGAWA
ترانسمیتر دما یوکوگاوا
تجهیزات trafag
ترانسمیتر فشار ترافاگ trafag
تجهیزات burkert
تجهیزات هلیوس Helios
دماسنج و ترموستات هلیوس Helios
هیتر هلیوس Helios
تجهیزات پیلز PILZ
تجهیزات GEFRAN
تاچ پنل (HMI) GEFRAN
ترانسمیتر فشار جفران gefran
ماژول ورودی و خروجی / GEFRAN CPU
رله جفران GEFRAN
سنسور موقعیت جفران gefran
خط کش موقعیت مغناطیسی GEFRAN
خط کش اهمی پتانسیومتری gefran
کنترل کننده قدرت جفران gefran
کنترولر جفران GEFRAN
دتکتور گاز
تجهیزات DRAGER
دتکتور گاز پرتابل DRAGER
دتکتور گاز ثابت DRAGER
تیوب دتکتور گاز drager
دتکتور شعله دراگر DRAGER
تجهیزات گستک GASTEC
دتکتور تیوب گاز گستک GASTEC
تجهیزات کروکن crowcon
دتکتور گاز ثابت کروکن crowcon
دتکتور گاز پرتابل کروکن crowco
تجهیزات دوراگ DURAG
دتکتور و اسکنر شعله DURAG
پوزیشنر ولو VALVE
پوزیشنر ولو روتورک/rotork
پوزیشنر ولو فلوسرو Flowserve
پوزیشنر ولو وای تی سی YTC
پوزیشنر ولو ای بی بی ABB
پوزیشنر ولو زیمنس siemens
پوزیشنر ولو پاور جنیکس Power-Genex
پوزیشنر ولو پی ام وی PMV
ولو سوئیچ باکس PMV
مکانیکال هیدرولیک و پنوماتیک
تجهیزات Festo
اتصالات وفیتینگ فستو FESTO
سنسور فستو FESTO
سنسور فشار فستو FESTO
سیلندر پنوماتیکی فستو FESTO
شیر برقی پنوماتیکی فستو FESTO
عملگر الکترونیکی فستو FESTO
لول سوئیچ دیاپازونی و خازنی krohne
گریپر مکانیکی فستو FESTO
واحد مراقبت فستو FESTO
وکیوم سوئیچ فستو FESTO
تجهیزات Norgren
اتصالات و فیتینگ نورگرن NORGREN
ترانسمیتر فشار نورگرن NORGREN
سوکت و کابل نورگرن NORGREN
سیلندر پنوماتیکی نورگرن NORGREN
شیر برقی پنوماتیکی نورگرن NORGREN
عملگر الکترونیکی نورگرن NORGREN
واحد مراقبت نورگرن NORGREN
وکیوم پمپ نورگرن NORGREN
تجهیزات AirTAC
شیر برقی پنوماتیکی AirTAC
سیلندر و جک پنوماتیکی AirTAC
واحد مراقبت پنوماتیک AirTAC
اتصالات و فیتینگ AirTAC
رگلاتور فشارAirTAC
تجهیزات Parker
شیر برقی هیدرولیکی پارکر PARKER
شیر پروپرشنال هیدرولیکی PARKER
شیر سروو هیدرولیکی PARKER
سیلندر هیدرولیکی و پنوماتیکی PARKER
پمپ هیدرولیکی پارکر PARKER
اتصالات و فیتینگ پارکر PARKER
تجهیزات VESTA
اتصالات و فیتینگ وستا VESTA
سیلندر پنوماتیکی وستا VESTA
شیر برقی پنوماتیکی وستا VESTA
واحد مراقبت و فیلتر رگولاتور VESTA
تجهیزات AVENTICS
شیر برقی پنوماتیکی AVENTICS
سیلندر پنوماتیکی AVENTICS
شیر کنترل جهت AVENTICS
واحد مراقبت / رگلاتور فشار AVENTICS
تجهیزات رکسروت REXROTH
ولو رکسروت REXROTH
موتور REXROTH
پمپ رکسروت REXROTH
سیلندر رکسروت REXROTH
تجهیزات MOZART
کاتر الیاف موزارت MOZART
تجهیزات LUTZ
کاتر الیاف لوتز LUTZ
اینورتر/سافت استارتر
تجهیزات siemense
سافت استارتر زیمنس siemens
اینورتر زیمنس SIEMENSE
تجهیزات DANFOSS
سافت استارتر دانفوس danfoss
اینورتر دانفوس DANFOSS
تجهیزات Emotron
سافت استارتر امترون Emotron
اینورتر امترون Emotron
تجهیزات ABB
سافت استارتر ای بی بی ABB
اینتورتر ای بی بی ABB
تجهیزات Schneider
اینورتر اشنایدر SCHNEIDER
سافت استارتر اشنایدر
تجهیزات YASKAWA
اینورتر یاسکاوا YASKAWA
اینورتر ال اس LS
اینورتر اینوت INVT
سروو درایو و موتور PARKER
اینورتر parker
سروو درایو PARKER
اینورتر سیمفونیکس simphoenix
اینورتر دلتا DELTA
اینورتر سینوو sinovo
مذاب و اکسترودر
ترانسمیتر فشار مذاب ZHYQ
ترانسمیتر فشار مذاب اتک ATEK
ترانسمیتر فشار مذاب جفران GEFRAN
ترانسمیتر فشار مذاب جنیوس GENUSS
ترانسمیتر فشار مذاب داینسکو DAYNISCO
ترانسمیتر فشار داینیسکو DAYNISCO
ترانسمیتر فشار مذاب سند SAND
ماشین آلات
تجهیزات BOYO
تجهیزات JWELL
تجهیزات JWELL
تجهیزات QINGADAO RUIJIE
تجهیزات JIAHAO
تجهیزات KINGSHING
تجهیزات HAOBANG MACHINE
تجهیزات Pusmak
فروش دیزل ژنراتور
دیزل ژنراتور بادوین Baudouin
دیزل ژنراتور پرکینز perkins
دیزل ژنراتور دویتس DEUTZ
دیزل ژنراتور کامینز cummins
دیزل ژنراتور ولوو Volvo
دیزل ژنراتور Aksa
دیزل ژنراتور Doosan
دیزل ژنراتور Iveco
دیزل ژنراتور یوچای Yuchi
فلزات و آمیژان ها
آلیاژ / آمیژان روی KBM
آلیاژ / آمیژان مس KBM
آلیاژهای نیکل/کبالت/آهن KBM
آلیاژ / آمیژان های آلومینیوم KBM
Home
ابزار دقیق و اتوماسیون صنعتی
تجهیزات GEFRAN
رله جفران GEFRAN
رله جفران GEFRAN GRZ-H
رله جفران GEFRAN GRS-H
بازگشت به محصولات
رله جفران GEFRAN GRP
برای بزرگنمایی کلیک کنید
رله جفران GEFRAN GRZ-H
اشتراک گذاری:
Categories:
تجهیزات GEFRAN
,
رله جفران GEFRAN
افزودن به علاقه مندی ها
مقایسه
قیمت محصول:
Description
Description
رله جفران GEFRAN GRZ-H
فروش رله جفران
GEFRAN
GRZ-H
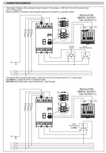
مشخصات فنی رله جفران GEFRAN GRS-Z
برای اطلاعات بیشتر وخرید محصول لطفا با ما
تماس
بگیرید.
جست و جو
فهرست
دسته بندی ها
ابزار دقیق و اتوماسیون صنعتی
تجهیزات ABB / KROHNE
ترانسمیتر فشار کرونه krohne
سطح سنج راداری کرونه KROHNE
سطح سنج التراسونیک کرونه KROHNE
لول سوئیچ دیاپازونی و خازنی krohne
ترانسمیتر دما کرونه krohne
ترانسمیتر دما هدمونت ABB
ترانسمیتر زاویه ای یا انگلار ABB
تجهیزات pepperl-fuchs
ترانسمیتر التراسونیک pepperl-fuchs
سنسور پراکسیمیتی pepperl-fuchs
سنسور القایی pepperl-fuchs
سنسور مغناطیسی pepperl-fuchs
سنسور نوری peperel-fuchs
سنسور خازنی pepperl-fuchs
سنسور لرزش و ویبره pepperl-fuchs
انکودر PEPEREL-FUCHS
ریپیتر PEPPERL+FUCHS
درایور هارت PEPPERL+FUCHS
مبدل دما PEPPERL+FUCHS
بریر PEPPERL+FUCHS
زنر بریر PEPPERL+FUCHS
تقویت کننده سوئیچ PEPOERL+FUCHS
ماژول رله PEPPERL+FUCHS
مبدل جریان به ولتاژ PEPPERL+FUCHS
منبع تغذیه PEPPEREL +FUCHS
تجهیزات dinel / VEGA
ترانسیمتر فشار vega
سطح سنج راداری vega
سطح سنج التراسونیک وگا VEGA
لول سوئیچ دیاپازونی vega
سطح سنج خازنی VEGA
نمایشگر و کنترولر vega
سطح سنج راداری dine
سطح سنج التراسونیک dinel
لول سوئیچ خازنی dinel
تجهیزات Endress+Hauser
فلومتر ENDRESS+HAUSER
فلومتر کوریولیس Endress+Hauser
فلومتر التراسونیک Endress+Hauser
فلومتر ترمال Endress+Hauser
فلومتر مغناطیسی Endress+Hauser
فلومتر ورتکس
فلومتر اختلاف فشار Endress+Hauser
ترانسمیتر فشار Endress+Hauser
سطح سنج التراسونیک Endress+Hauser
سطح سنج راداری Endress+Hauser
لول سوئیچ دیاپازونی ENDRESS+HAUSER
سطح سنج خازنی Endress+Hauser
ترانسمیتر دما ریلی ENDRESS
ترانسمیتر دما هدمونت ENDRESS
تجهیزات IFM
فلومتر IFM
انکودر IFM
سنسور التراسونیک IFM
سنسور لرزش و ویبره IFM
ترانسمیتر دما IFM
سنسور القایی IFM
سنسور خازنی IFM
ترانسمیتر فشار IFM
سنسور مغناطیسی IFM
سنسور چشمی و نوری IFM
تجهیزات ATEK / BD SENSORS
کنترولر و نمایشگر دیجیتال ATEK
خط کش اهمی مغناطیسی ATEK
ترانسمیتر فشار اتک ATEK
انکودر اتک ATEK
تجهیزات بی دی سنسور BD SENSORS
تجهیزات autonics/Testo/Kimo
تجهیزات NOVUS/ DRAGO/INOR
ترانسمیتر دما هدمونت NOVUS
ترانسمیتر دما ریلی NOVUS
دیتالاگر نووس novus
ترانسمیتر دما / رطوبت نووس NOVUS
ترانسمیتر دما DRAGO
ترانسمیتر دما ریلی INOR
ترانسمیتر دما هدمونت INOR
تجهیزات bently-nevada
سنسور لرزش و ویبره bently-nevada
تجهیزات WIKA
ترانسمیتر فشار WIKA
ترانسمیتر دما ریلی ویکا
ترانسمیتر دما هدمونت ویکا
پرشر سوئیچ ویکا WIKA
پرشر گیج ویکا WIKA
پرشر سوئیچ گیج WIKA
تجهیزات PR
ترانسمیتر دما ریلی PR
ترانسمیتر دما هدمونت PR
تجهیزات siemense
ترانسمیتر دما ریلی زیمنس
ترانسمیتر دما هدمونت زیمنس
تجهیزات yokogawa
ترانسمیتر فشار Yokogawa
سطح سنج التراسونیک یوکوگاوا YOKOGAWA
سطح سنج راداری یوکوگاوا YOKOGAWA
ترانسمیتر دما یوکوگاوا
تجهیزات trafag
ترانسمیتر فشار ترافاگ trafag
تجهیزات burkert
تجهیزات هلیوس Helios
دماسنج و ترموستات هلیوس Helios
هیتر هلیوس Helios
تجهیزات پیلز PILZ
تجهیزات GEFRAN
تاچ پنل (HMI) GEFRAN
ترانسمیتر فشار جفران gefran
ماژول ورودی و خروجی / GEFRAN CPU
رله جفران GEFRAN
سنسور موقعیت جفران gefran
خط کش موقعیت مغناطیسی GEFRAN
خط کش اهمی پتانسیومتری gefran
کنترل کننده قدرت جفران gefran
کنترولر جفران GEFRAN
دتکتور گاز
تجهیزات DRAGER
دتکتور گاز پرتابل DRAGER
دتکتور گاز ثابت DRAGER
تیوب دتکتور گاز drager
دتکتور شعله دراگر DRAGER
تجهیزات گستک GASTEC
دتکتور تیوب گاز گستک GASTEC
تجهیزات کروکن crowcon
دتکتور گاز ثابت کروکن crowcon
دتکتور گاز پرتابل کروکن crowco
تجهیزات دوراگ DURAG
دتکتور و اسکنر شعله DURAG
پوزیشنر ولو VALVE
پوزیشنر ولو روتورک/rotork
پوزیشنر ولو فلوسرو Flowserve
پوزیشنر ولو وای تی سی YTC
پوزیشنر ولو ای بی بی ABB
پوزیشنر ولو زیمنس siemens
پوزیشنر ولو پاور جنیکس Power-Genex
پوزیشنر ولو پی ام وی PMV
ولو سوئیچ باکس PMV
مکانیکال هیدرولیک و پنوماتیک
تجهیزات Festo
اتصالات وفیتینگ فستو FESTO
سنسور فستو FESTO
سنسور فشار فستو FESTO
سیلندر پنوماتیکی فستو FESTO
شیر برقی پنوماتیکی فستو FESTO
عملگر الکترونیکی فستو FESTO
لول سوئیچ دیاپازونی و خازنی krohne
گریپر مکانیکی فستو FESTO
واحد مراقبت فستو FESTO
وکیوم سوئیچ فستو FESTO
تجهیزات Norgren
اتصالات و فیتینگ نورگرن NORGREN
ترانسمیتر فشار نورگرن NORGREN
سوکت و کابل نورگرن NORGREN
سیلندر پنوماتیکی نورگرن NORGREN
شیر برقی پنوماتیکی نورگرن NORGREN
عملگر الکترونیکی نورگرن NORGREN
واحد مراقبت نورگرن NORGREN
وکیوم پمپ نورگرن NORGREN
تجهیزات AirTAC
شیر برقی پنوماتیکی AirTAC
سیلندر و جک پنوماتیکی AirTAC
واحد مراقبت پنوماتیک AirTAC
اتصالات و فیتینگ AirTAC
رگلاتور فشارAirTAC
تجهیزات Parker
شیر برقی هیدرولیکی پارکر PARKER
شیر پروپرشنال هیدرولیکی PARKER
شیر سروو هیدرولیکی PARKER
سیلندر هیدرولیکی و پنوماتیکی PARKER
پمپ هیدرولیکی پارکر PARKER
اتصالات و فیتینگ پارکر PARKER
تجهیزات VESTA
اتصالات و فیتینگ وستا VESTA
سیلندر پنوماتیکی وستا VESTA
شیر برقی پنوماتیکی وستا VESTA
واحد مراقبت و فیلتر رگولاتور VESTA
تجهیزات AVENTICS
شیر برقی پنوماتیکی AVENTICS
سیلندر پنوماتیکی AVENTICS
شیر کنترل جهت AVENTICS
واحد مراقبت / رگلاتور فشار AVENTICS
تجهیزات رکسروت REXROTH
ولو رکسروت REXROTH
موتور REXROTH
پمپ رکسروت REXROTH
سیلندر رکسروت REXROTH
تجهیزات MOZART
کاتر الیاف موزارت MOZART
تجهیزات LUTZ
کاتر الیاف لوتز LUTZ
اینورتر/سافت استارتر
تجهیزات siemense
سافت استارتر زیمنس siemens
اینورتر زیمنس SIEMENSE
تجهیزات DANFOSS
سافت استارتر دانفوس danfoss
اینورتر دانفوس DANFOSS
تجهیزات Emotron
سافت استارتر امترون Emotron
اینورتر امترون Emotron
تجهیزات ABB
سافت استارتر ای بی بی ABB
اینتورتر ای بی بی ABB
تجهیزات Schneider
اینورتر اشنایدر SCHNEIDER
سافت استارتر اشنایدر
تجهیزات YASKAWA
اینورتر یاسکاوا YASKAWA
اینورتر ال اس LS
اینورتر اینوت INVT
سروو درایو و موتور PARKER
اینورتر parker
سروو درایو PARKER
اینورتر سیمفونیکس simphoenix
اینورتر دلتا DELTA
اینورتر سینوو sinovo
مذاب و اکسترودر
ترانسمیتر فشار مذاب ZHYQ
ترانسمیتر فشار مذاب اتک ATEK
ترانسمیتر فشار مذاب جفران GEFRAN
ترانسمیتر فشار مذاب جنیوس GENUSS
ترانسمیتر فشار مذاب داینسکو DAYNISCO
ترانسمیتر فشار داینیسکو DAYNISCO
ترانسمیتر فشار مذاب سند SAND
ماشین آلات
تجهیزات BOYO
تجهیزات JWELL
تجهیزات JWELL
تجهیزات QINGADAO RUIJIE
تجهیزات JIAHAO
تجهیزات KINGSHING
تجهیزات HAOBANG MACHINE
تجهیزات Pusmak
فروش دیزل ژنراتور
دیزل ژنراتور بادوین Baudouin
دیزل ژنراتور پرکینز perkins
دیزل ژنراتور دویتس DEUTZ
دیزل ژنراتور کامینز cummins
دیزل ژنراتور ولوو Volvo
دیزل ژنراتور Aksa
دیزل ژنراتور Doosan
دیزل ژنراتور Iveco
دیزل ژنراتور یوچای Yuchi
فلزات و آمیژان ها
آلیاژ / آمیژان روی KBM
آلیاژ / آمیژان مس KBM
آلیاژهای نیکل/کبالت/آهن KBM
آلیاژ / آمیژان های آلومینیوم KBM
ابزار دقیق و اتوماسیون صنعتی
تجهیزات ABB / KROHNE
ترانسمیتر فشار کرونه krohne
سطح سنج راداری کرونه KROHNE
سطح سنج التراسونیک کرونه KROHNE
لول سوئیچ دیاپازونی و خازنی krohne
ترانسمیتر دما کرونه krohne
ترانسمیتر دما هدمونت ABB
ترانسمیتر زاویه ای یا انگلار ABB
تجهیزات pepperl-fuchs
ترانسمیتر التراسونیک pepperl-fuchs
سنسور پراکسیمیتی pepperl-fuchs
سنسور القایی pepperl-fuchs
سنسور مغناطیسی pepperl-fuchs
سنسور نوری peperel-fuchs
سنسور خازنی pepperl-fuchs
سنسور لرزش و ویبره pepperl-fuchs
انکودر PEPEREL-FUCHS
ریپیتر PEPPERL+FUCHS
درایور هارت PEPPERL+FUCHS
مبدل دما PEPPERL+FUCHS
بریر PEPPERL+FUCHS
زنر بریر PEPPERL+FUCHS
تقویت کننده سوئیچ PEPOERL+FUCHS
ماژول رله PEPPERL+FUCHS
مبدل جریان به ولتاژ PEPPERL+FUCHS
منبع تغذیه PEPPEREL +FUCHS
تجهیزات dinel / VEGA
ترانسیمتر فشار vega
سطح سنج راداری vega
سطح سنج التراسونیک وگا VEGA
لول سوئیچ دیاپازونی vega
سطح سنج خازنی VEGA
نمایشگر و کنترولر vega
سطح سنج راداری dine
سطح سنج التراسونیک dinel
لول سوئیچ خازنی dinel
تجهیزات Endress+Hauser
فلومتر ENDRESS+HAUSER
فلومتر کوریولیس Endress+Hauser
فلومتر التراسونیک Endress+Hauser
فلومتر ترمال Endress+Hauser
فلومتر مغناطیسی Endress+Hauser
فلومتر ورتکس
فلومتر اختلاف فشار Endress+Hauser
ترانسمیتر فشار Endress+Hauser
سطح سنج التراسونیک Endress+Hauser
سطح سنج راداری Endress+Hauser
لول سوئیچ دیاپازونی ENDRESS+HAUSER
سطح سنج خازنی Endress+Hauser
ترانسمیتر دما ریلی ENDRESS
ترانسمیتر دما هدمونت ENDRESS
تجهیزات IFM
فلومتر IFM
انکودر IFM
سنسور التراسونیک IFM
سنسور لرزش و ویبره IFM
ترانسمیتر دما IFM
سنسور القایی IFM
سنسور خازنی IFM
ترانسمیتر فشار IFM
سنسور مغناطیسی IFM
سنسور چشمی و نوری IFM
تجهیزات ATEK / BD SENSORS
کنترولر و نمایشگر دیجیتال ATEK
خط کش اهمی مغناطیسی ATEK
ترانسمیتر فشار اتک ATEK
انکودر اتک ATEK
تجهیزات بی دی سنسور BD SENSORS
تجهیزات autonics/Testo/Kimo
تجهیزات NOVUS/ DRAGO/INOR
ترانسمیتر دما هدمونت NOVUS
ترانسمیتر دما ریلی NOVUS
دیتالاگر نووس novus
ترانسمیتر دما / رطوبت نووس NOVUS
ترانسمیتر دما DRAGO
ترانسمیتر دما ریلی INOR
ترانسمیتر دما هدمونت INOR
تجهیزات bently-nevada
سنسور لرزش و ویبره bently-nevada
تجهیزات WIKA
ترانسمیتر فشار WIKA
ترانسمیتر دما ریلی ویکا
ترانسمیتر دما هدمونت ویکا
پرشر سوئیچ ویکا WIKA
پرشر گیج ویکا WIKA
پرشر سوئیچ گیج WIKA
تجهیزات PR
ترانسمیتر دما ریلی PR
ترانسمیتر دما هدمونت PR
تجهیزات siemense
ترانسمیتر دما ریلی زیمنس
ترانسمیتر دما هدمونت زیمنس
تجهیزات yokogawa
ترانسمیتر فشار Yokogawa
سطح سنج التراسونیک یوکوگاوا YOKOGAWA
سطح سنج راداری یوکوگاوا YOKOGAWA
ترانسمیتر دما یوکوگاوا
تجهیزات trafag
ترانسمیتر فشار ترافاگ trafag
تجهیزات burkert
تجهیزات هلیوس Helios
دماسنج و ترموستات هلیوس Helios
هیتر هلیوس Helios
تجهیزات پیلز PILZ
تجهیزات GEFRAN
تاچ پنل (HMI) GEFRAN
ترانسمیتر فشار جفران gefran
ماژول ورودی و خروجی / GEFRAN CPU
رله جفران GEFRAN
سنسور موقعیت جفران gefran
خط کش موقعیت مغناطیسی GEFRAN
خط کش اهمی پتانسیومتری gefran
کنترل کننده قدرت جفران gefran
کنترولر جفران GEFRAN
دتکتور گاز
تجهیزات DRAGER
دتکتور گاز پرتابل DRAGER
دتکتور گاز ثابت DRAGER
تیوب دتکتور گاز drager
دتکتور شعله دراگر DRAGER
تجهیزات گستک GASTEC
دتکتور تیوب گاز گستک GASTEC
تجهیزات کروکن crowcon
دتکتور گاز ثابت کروکن crowcon
دتکتور گاز پرتابل کروکن crowco
تجهیزات دوراگ DURAG
دتکتور و اسکنر شعله DURAG
پوزیشنر ولو VALVE
پوزیشنر ولو روتورک/rotork
پوزیشنر ولو فلوسرو Flowserve
پوزیشنر ولو وای تی سی YTC
پوزیشنر ولو ای بی بی ABB
پوزیشنر ولو زیمنس siemens
پوزیشنر ولو پاور جنیکس Power-Genex
پوزیشنر ولو پی ام وی PMV
ولو سوئیچ باکس PMV
مکانیکال هیدرولیک و پنوماتیک
تجهیزات Festo
اتصالات وفیتینگ فستو FESTO
سنسور فستو FESTO
سنسور فشار فستو FESTO
سیلندر پنوماتیکی فستو FESTO
شیر برقی پنوماتیکی فستو FESTO
عملگر الکترونیکی فستو FESTO
لول سوئیچ دیاپازونی و خازنی krohne
گریپر مکانیکی فستو FESTO
واحد مراقبت فستو FESTO
وکیوم سوئیچ فستو FESTO
تجهیزات Norgren
اتصالات و فیتینگ نورگرن NORGREN
ترانسمیتر فشار نورگرن NORGREN
سوکت و کابل نورگرن NORGREN
سیلندر پنوماتیکی نورگرن NORGREN
شیر برقی پنوماتیکی نورگرن NORGREN
عملگر الکترونیکی نورگرن NORGREN
واحد مراقبت نورگرن NORGREN
وکیوم پمپ نورگرن NORGREN
تجهیزات AirTAC
شیر برقی پنوماتیکی AirTAC
سیلندر و جک پنوماتیکی AirTAC
واحد مراقبت پنوماتیک AirTAC
اتصالات و فیتینگ AirTAC
رگلاتور فشارAirTAC
تجهیزات Parker
شیر برقی هیدرولیکی پارکر PARKER
شیر پروپرشنال هیدرولیکی PARKER
شیر سروو هیدرولیکی PARKER
سیلندر هیدرولیکی و پنوماتیکی PARKER
پمپ هیدرولیکی پارکر PARKER
اتصالات و فیتینگ پارکر PARKER
تجهیزات VESTA
اتصالات و فیتینگ وستا VESTA
سیلندر پنوماتیکی وستا VESTA
شیر برقی پنوماتیکی وستا VESTA
واحد مراقبت و فیلتر رگولاتور VESTA
تجهیزات AVENTICS
شیر برقی پنوماتیکی AVENTICS
سیلندر پنوماتیکی AVENTICS
شیر کنترل جهت AVENTICS
واحد مراقبت / رگلاتور فشار AVENTICS
تجهیزات رکسروت REXROTH
ولو رکسروت REXROTH
موتور REXROTH
پمپ رکسروت REXROTH
سیلندر رکسروت REXROTH
تجهیزات MOZART
کاتر الیاف موزارت MOZART
تجهیزات LUTZ
کاتر الیاف لوتز LUTZ
اینورتر/سافت استارتر
تجهیزات siemense
سافت استارتر زیمنس siemens
اینورتر زیمنس SIEMENSE
تجهیزات DANFOSS
سافت استارتر دانفوس danfoss
اینورتر دانفوس DANFOSS
تجهیزات Emotron
سافت استارتر امترون Emotron
اینورتر امترون Emotron
تجهیزات ABB
سافت استارتر ای بی بی ABB
اینتورتر ای بی بی ABB
تجهیزات Schneider
اینورتر اشنایدر SCHNEIDER
سافت استارتر اشنایدر
تجهیزات YASKAWA
اینورتر یاسکاوا YASKAWA
اینورتر ال اس LS
اینورتر اینوت INVT
سروو درایو و موتور PARKER
اینورتر parker
سروو درایو PARKER
اینورتر سیمفونیکس simphoenix
اینورتر دلتا DELTA
اینورتر سینوو sinovo
مذاب و اکسترودر
ترانسمیتر فشار مذاب ZHYQ
ترانسمیتر فشار مذاب اتک ATEK
ترانسمیتر فشار مذاب جفران GEFRAN
ترانسمیتر فشار مذاب جنیوس GENUSS
ترانسمیتر فشار مذاب داینسکو DAYNISCO
ترانسمیتر فشار داینیسکو DAYNISCO
ترانسمیتر فشار مذاب سند SAND
ماشین آلات
تجهیزات BOYO
تجهیزات JWELL
تجهیزات JWELL
تجهیزات QINGADAO RUIJIE
تجهیزات JIAHAO
تجهیزات KINGSHING
تجهیزات HAOBANG MACHINE
تجهیزات Pusmak
فروش دیزل ژنراتور
دیزل ژنراتور بادوین Baudouin
دیزل ژنراتور پرکینز perkins
دیزل ژنراتور دویتس DEUTZ
دیزل ژنراتور کامینز cummins
دیزل ژنراتور ولوو Volvo
دیزل ژنراتور Aksa
دیزل ژنراتور Doosan
دیزل ژنراتور Iveco
دیزل ژنراتور یوچای Yuchi
فلزات و آمیژان ها
آلیاژ / آمیژان روی KBM
آلیاژ / آمیژان مس KBM
آلیاژهای نیکل/کبالت/آهن KBM
آلیاژ / آمیژان های آلومینیوم KBM
علاقه مندی ها
مقایسه
ورود / فرم ثبت نام
سبد خرید
بستن
فروشگاه
علاقه مندی ها
0
موارد
محصول
حساب کاربری من